找回密码
 立即注册

QQ登录

只需一步,快速开始

查看: 5235|回复: 14

6个典型PLC程序分析,PLC初学者福利

 火.. [复制链接]
  • 打卡等级:即来则安
  • 打卡总天数:29
  • 打卡月天数:1
  • 打卡总奖励:7791
  • 最近打卡:2025-12-13 17:25:16

2540

主题

1355

回帖

2万

积分

管理员

积分
21304
发表于 2019-11-27 19:47:06 | 显示全部楼层 |阅读模式
6个简单PLC程序分析
1、十字路口的交通指挥信号灯。
2、三层楼电梯
3、多种液体自动混合装置的PLC控制
4、霓虹灯广告屏控制器的设计
5、两个气缸顺序动作。
6、自动售货机的PLC控制。


十字路口的交通指挥信号灯布置如下图:

一、控制要求
(1) 信号灯系统由一个启动开关控制,当启动开关接通时,该信号灯系
统开始工作,当启动开关关断时,所有信号灯都熄灭。
(2) 南北绿灯和东西绿灯不能同时亮。如果同时亮应关闭信号灯系统, 并立刻报警。
(3) 南北红灯亮维持25s。在南北红灯亮的同时东西绿灯也亮,并维持20s。到20s时,东西绿灯闪亮,闪亮3s后熄灭,此时,东西黄 灯亮,并维持2s。到2s时,东西黄灯熄灭,东西红灯亮。同时, 南北红灯熄灭,南北绿灯亮。
(4) 东西红灯亮维持30s。南北绿灯亮维持25s,然后闪亮3s后熄灭。同时南北黄灯亮,维持2s后熄灭,这时南北红灯亮,东西绿灯亮。
(5)以上南北、东西信号灯周而复始地交替工作状态,指挥着十字路口的交通,其时序如下图所示
二、PLC接线



三、定义符号地址


四、梯形图程序



如下所示是三层楼电梯示意图
电梯的上升、下降由一台电动机控制;正转时电梯上升、反转时电梯下降。各层设一个呼叫开关(SB1、SB2、SB3)、 一个呼叫指示灯(Hl、H2、H3)、一个到位行程开关(STI、ST2、ST3)。
控制要求:
(1) 各层的呼叫开关为按钮式开关,SB1、SB2及SB3均为瞬间接通有效 (即瞬间接通的即放开仍有效)。
(2) 电梯箱体上升途中只响应上升呼叫,下降途中只响应下降呼叫,任何 反方向呼叫均无效,简称为不可逆响应。具体动作要求,如下表。
(3)各楼层间有效运行时间应小于10S,否则认为有故障、自动令电动机停转。


多种液体自动混合装置的PLC控制
如图所示为三种液体混合装置,SQ1、SQ2、SQ3和SQ4为液面传感器, 液面淹没时接通,液体A、B、C与混合液阀由电磁阀YV1、YV2、YV3、 YV4控制,M为搅匀电动机,其控制要求如下:

1.初始状态:装置投入运行时,液体A、B、C阀门关闭,混合液阀门打开20s将容 器放空后关闭。
2.起动操作:按下启动按钮SB1,装置开始按下列给定规律运转:
①液体A阀门打开,液体A流入容器。当液面达到SQ3时,SQ3按通, 关闭液体A阀门,打开液体B阀门。
②当液面达到SQ2时,关闭液体B阀门,打开液体C阀门。③当液面达到SQ1时,关闭液体C阀门,搅匀电动机开始搅拌。
④搅匀电动机工作Imin后停止搅动,混合液体阀门打开,开始放出 混合液体。
⑤当液面下降到SQ4时,SQ4由接通变断开,再过20s后,容器放空, 混合液阀门关闭,开始下一周期。
3.停止操作:按下停止按钮SB2后,要将当前的混合操作处理完毕后,才停止操作(停在初始状态)
参考程序:


虹灯广告屏控制器的设计
用PLC对霓虹灯广告屏实现控制,其具体要求如下:
该广告屏中间8个灯管亮灭的时序为第1根亮一第2根亮一第3根 亮一... 一第8根亮,时间间隔为Is,全亮后,显示10s,再反过来从 8一7一・..一1顺序熄灭。全灭后,停亮2s,再从第8根灯管开始亮 起,顺序点是7—6—... — 1,时间间隔为Is,显小20s,再从一2—... — 8 顺序熄灭。全熄灭后,停亮2s,再从头开始运行,周而复始。参巧梯形图程序:




设计程序:使两个气缸顺序动作,顺序A1B1B0A0
(一)气控回路
(二)移位-步骤图

(三)I型障碍信号分析
(四)PLC接线
(五)定义符号
(六)梯形图程序
自动售货机的PLC控制。
如下图所示的自动售货机示意图,其工作要求如下:
1.此售货机可投入1元、5元或10元硬币。
2.当投入的硬币总值超过12元时,汽水按钮指示灯亮;当投入的硬币总值超过15元时,汽水及咖啡按钮指示灯都亮。3.当汽水按钮灯亮时,按汽水按钮,则汽水排出7s后自动停止,这段时间内,汽水指示灯闪动。
4.当咖啡按钮灯亮时,按咖啡按钮,则咖啡排出7s后自动停止,这段时间内,咖啡指示灯闪动。
5.若投入硬币总值超过按钮所需的钱数(汽水12元,咖啡15元)时, 找钱指示灯亮,表示找钱动作,并退出多余的钱。
参考答案:

本帖子中包含更多资源

您需要 登录 才可以下载或查看,没有账号?立即注册

×
工控课堂 www.gkket.com

1

主题

117

回帖

501

积分

中级会员

积分
501
发表于 2019-12-3 22:41:53 | 显示全部楼层
楼主加油,我们都看好你哦。
工控课堂 www.gkket.com

3

主题

79

回帖

597

积分

中级会员

积分
597
发表于 2019-12-4 09:31:39 | 显示全部楼层
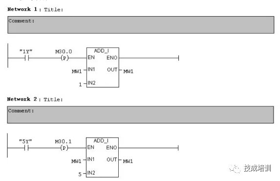
第一个例子中梯形图11和13是不是不太对啊?不符合上重下轻原则吧
工控课堂 www.gkket.com

0

主题

83

回帖

128

积分

新手上路

积分
128
发表于 2019-12-7 00:40:50 | 显示全部楼层
强烈支持楼主ing……
工控课堂 www.gkket.com

0

主题

90

回帖

141

积分

新手上路

积分
141
发表于 2025-11-13 07:52:22 | 显示全部楼层
水个经验,楼主加油,支持你~
工控课堂 www.gkket.com

0

主题

100

回帖

142

积分

新手上路

积分
142
发表于 2025-11-13 12:47:11 | 显示全部楼层
楼主太会说了,字字句句都在理~
工控课堂 www.gkket.com

0

主题

90

回帖

142

积分

新手上路

积分
142
发表于 2025-11-15 21:04:07 | 显示全部楼层
浅蹲一个后续,楼主更新踢我一下
工控课堂 www.gkket.com

0

主题

160

回帖

450

积分

注册会员

积分
450
发表于 2025-11-15 21:10:01 | 显示全部楼层
赞同 + 10086,完全说出了我的想法!
工控课堂 www.gkket.com

0

主题

66

回帖

222

积分

注册会员

积分
222
发表于 2025-11-15 21:16:47 | 显示全部楼层
谁懂啊!真的被戳中笑点 / 泪点了
工控课堂 www.gkket.com

0

主题

132

回帖

352

积分

注册会员

积分
352
发表于 2025-11-15 21:23:23 | 显示全部楼层
路过打卡,为优质内容疯狂打 call
工控课堂 www.gkket.com
您需要登录后才可以回帖 登录 | 立即注册

本版积分规则

关闭

站长推荐上一条 /1 下一条

QQ|手机版|免责声明|本站介绍|工控课堂 ( 沪ICP备20008691号-1 )

GMT+8, 2025-12-22 20:15 , Processed in 0.088589 second(s), 27 queries .

Powered by Discuz! X3.5

© 2001-2025 Discuz! Team.

快速回复 返回顶部 返回列表