找回密码
 立即注册

QQ登录

只需一步,快速开始

查看: 5164|回复: 27

弄清这几个PLC接线难点,让你少走弯路,学到就是赚到

 火... [复制链接]
  • 打卡等级:常驻代表
  • 打卡总天数:34
  • 打卡月天数:6
  • 打卡总奖励:9027
  • 最近打卡:2025-12-17 23:15:51

2823

主题

541

回帖

2万

积分

管理员

积分
22569
发表于 2020-10-28 22:23:43 | 显示全部楼层 |阅读模式
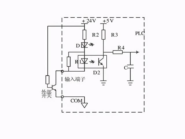
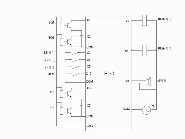
PLC自动化控制电气自动化和智能化控制中应用相当的广泛,电力作业人员都知道,PLC的自动化控制除了需要输入既定的程序外,还有要对PLC本身进行输入端口和输出端口的接线,只有PLC的程序指令正确,输入端口和输出端口接线正确,PLC才能自动化控制,电工老师傅都知道,PLC既可以接受开关量控制也可以接受模拟量控制,二者是可以相互转换的,今天我们就重点来看看PLC的外部接线以及开关量信号和模拟量信号是如何转换的:












































本帖子中包含更多资源

您需要 登录 才可以下载或查看,没有账号?立即注册

×
工控课堂 www.gkket.com

0

主题

108

回帖

275

积分

注册会员

积分
275
发表于 2020-10-29 01:49:26 | 显示全部楼层
感谢分享,佩服佩服!
工控课堂 www.gkket.com

0

主题

213

回帖

546

积分

中级会员

积分
546
发表于 2020-10-29 02:59:32 | 显示全部楼层
感恩无私的分享与奉献
工控课堂 www.gkket.com

0

主题

99

回帖

142

积分

新手上路

积分
142
发表于 2025-11-13 18:30:07 | 显示全部楼层
同款经历!简直是世另我
工控课堂 www.gkket.com

0

主题

113

回帖

184

积分

新手上路

积分
184
发表于 2025-11-13 18:36:20 | 显示全部楼层
学到了学到了,这波分享太实用啦!
工控课堂 www.gkket.com

0

主题

455

回帖

2526

积分

高级会员

积分
2526
发表于 2025-11-13 18:40:07 | 显示全部楼层
被戳中笑点 / 泪点,太真实了!
工控课堂 www.gkket.com

0

主题

85

回帖

126

积分

新手上路

积分
126
发表于 2025-11-13 18:45:50 | 显示全部楼层
路过打卡,为优质内容疯狂打 call
工控课堂 www.gkket.com

0

主题

121

回帖

288

积分

注册会员

积分
288
发表于 2025-11-13 18:49:33 | 显示全部楼层
画面感太强了,仿佛身临其境!
工控课堂 www.gkket.com

0

主题

93

回帖

290

积分

注册会员

积分
290
发表于 2025-11-13 18:53:52 | 显示全部楼层
楼主太会说了,字字句句都在理
工控课堂 www.gkket.com

0

主题

84

回帖

134

积分

新手上路

积分
134
发表于 2025-11-13 18:54:27 | 显示全部楼层
评论区人才辈出,笑到停不下来😂
工控课堂 www.gkket.com
您需要登录后才可以回帖 登录 | 立即注册

本版积分规则

关闭

站长推荐上一条 /1 下一条

QQ|手机版|免责声明|本站介绍|工控课堂 ( 沪ICP备20008691号-1 )

GMT+8, 2025-12-22 15:45 , Processed in 0.137657 second(s), 27 queries .

Powered by Discuz! X3.5

© 2001-2025 Discuz! Team.

快速回复 返回顶部 返回列表