找回密码
 立即注册

QQ登录

只需一步,快速开始

查看: 3806|回复: 12

为什么有的变频器负载需要加制动电阻?​

 火.. [复制链接]
  • 打卡等级:常驻代表
  • 打卡总天数:34
  • 打卡月天数:6
  • 打卡总奖励:9027
  • 最近打卡:2025-12-17 23:15:51

2823

主题

541

回帖

2万

积分

管理员

积分
22569
发表于 2019-10-26 23:06:00 | 显示全部楼层 |阅读模式
对于提升负载、频繁启停及快速制动的场合,例如电梯、收放卷机、离心机等,需要配置制动电阻,这样可将电动机在负载下降及制动过程中产生的电能通过调速系统中的制动电阻或制动单元消耗掉(称为能耗制动)。

制动单元的功能是当直流回路电压超过规定的限值(如660V或:710V)时,接通耗能电路,使直流回路通过制动电阻以热能方式释放能量。制动单元作为接通制动电阻的“开关”,由功率管、电压采样比较电路和驱动电路等组成。
对于7.5kW及以下的小容量变频器,一般在其制动单元中随机出厂装有制动电阻;对于7.5kW以上的变频器,则必须通过计算,选择合适的制动电阻。
① 制动电阻阻值的选择
根据各说明书提供的数据统计结果,制动电阻的阻值粗略估算如下。当通过制动电阻的电流等于电动机额定电流的50%时,所得到的制动转矩约等于电动机的额定转矩,用公式表达如下:
Ib=Udh/Rb=0.5 Ied
Rb=2Udh/Ied
Tb≈Ted
式中Ib为通过制动电阻的电流,A;
Udh为直流电压上限值,V;
Rb为制动电阻的阻值,Ω;
led为电动机额定电流,A;
Tb为制动转矩,N.m;
Ted为电动机额定转矩,N.m
通常取Tb=(0.8~2.0)Ted,所以制动电阻的取值范围为
Rb=2.5Udh/Ied≈Udh/Ied
由此可见,所选取制动电阻的阻值并不是很严格。
②制动电阻容量的选择
当制动电阻接入电路时,它所消耗的电功率为Pbo=U2dh/Rb 式中Pbo为制动电阻接入电路时消耗的功率,KW。
由于制动电阻常常是断续工作的,因此实际容量可按照下式修正b=αPbo 式中的α为修正系数,当Ped≦18.5kw时,α=0.11~0.3,当Ped≥22kw时,α=0.25~0.40选取即可。
下图所示为部分变频器生产厂家提供的制动电阻的阻值与容量。

制动电阻的选择,需要根据实际应用系统中电机发电的功率来确定,它与系统惯性、减速时间、位能负载的能量等都有关系,所以说在设置上要详细了解自己所使用的变频器功能码及系列参数设置范围;另外一定要注意制动电阻器的接入端子与制动电阻的散热方式。

PLC编程很难嘛?其实,只要有方法,这就都是浮云
根据下图的三相交流电动机正反转控制的主电路,设计一个PLC控制电动机正停反的控制系统。控制要求如下:
(1)正常情况下,按启动按钮SB1,电机正转,按下反转启动按钮SB2,电机反转。
(2)电机启动后,按下停止按钮SB3并等待5秒钟之后,才可以改变电动机的旋转方向;
(3)如果SB1和SB2同时按下,电动机停止转动,并且不起动,同时报警灯L1亮1秒暗1秒不断闪烁。此时按SB3停止按钮进行复位。

首先我们先确定一下按钮、KM的使用辅助触点情况,这里是正反转的主回路,主回路必须有互锁电路,其他的按钮用常开触点。
下面是PLC的输入输出点表:

根据题意(1)编程:这里根据题意1,只需遍2个自保持电路即可。


题意2要求按停止按钮5秒后才能改变电机方向,所以这里需设置一个标志位,这里用M0.0。
并且加上程序互锁电路,具体如下:



首先在2个自保持回路中加入互锁电路——网络1的Q0.1常闭点和网络2的Q0.0常闭点。题意2说按下停止按钮后5秒,才能按启动按钮,所以网络3按下I0.2停止按钮后,M0.0得电自保持,计时器T37计时5s后,将M0.0的自保持回路停掉。并且在网络1和网络2中加M0.0的常闭点,使M0.0得电时网络1和网络2即使按了正转按钮或者反转按钮也不会使Q0.0或Q0.1得电。
题意3要求SB1和SB2同时按下,电动机停止转动,并且不起动,同时报警灯L1亮1秒暗1秒不断闪烁。编程如下:

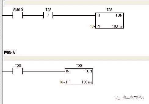
这次增加了网络4/5/6,网络5和6就是利用2个计时器产生一个一秒脉冲的小程序,SM0.0为特殊位,其功能为一直得电。网络4就是利用M0.1将网络1/2/3锁死,也就是说M0.1得电网络1.2.3是不起作用的。其原理与上一小结的M0.0一样。
以上就是这个实例的全部编程。正所谓万丈高楼平地起,如果你叫小编一口气编出来,小编也是很为难的。但是,将题意一点点拆分,一点点的把所需的功能写入,最后一定可以合你心意。最后你看看编完的程序与最初的程序差了多少?

本帖子中包含更多资源

您需要 登录 才可以下载或查看,没有账号?立即注册

×
工控课堂 www.gkket.com

0

主题

92

回帖

296

积分

注册会员

积分
296
QQ
发表于 2019-10-27 15:21:50 | 显示全部楼层
感谢分享,佩服佩服!
工控课堂 www.gkket.com

8

主题

422

回帖

2820

积分

高级会员

积分
2820
发表于 2020-10-9 00:19:07 | 显示全部楼层
绝对干货,楼主给力,支持了!!!
工控课堂 www.gkket.com

0

主题

91

回帖

138

积分

新手上路

积分
138
发表于 2025-11-15 11:54:08 | 显示全部楼层
我先占个楼,等下再慢慢看~
工控课堂 www.gkket.com

0

主题

77

回帖

107

积分

新手上路

积分
107
发表于 2025-11-15 12:05:32 | 显示全部楼层
浅评一下:内容优质,值得推荐~
工控课堂 www.gkket.com

0

主题

96

回帖

147

积分

新手上路

积分
147
发表于 2025-11-15 12:05:57 | 显示全部楼层
赞同 + 10086,完全说出了我的想法!
工控课堂 www.gkket.com

0

主题

233

回帖

496

积分

注册会员

积分
496
发表于 2025-11-15 12:08:39 | 显示全部楼层
救命!这回复笑到我捶桌,必须置顶~
工控课堂 www.gkket.com

0

主题

111

回帖

170

积分

新手上路

积分
170
发表于 2025-11-15 12:08:42 | 显示全部楼层
学到了学到了,这波分享太实用啦!
工控课堂 www.gkket.com

0

主题

77

回帖

130

积分

新手上路

积分
130
发表于 2025-11-15 12:09:12 | 显示全部楼层
理性围观,感觉大家说的都有道理~
工控课堂 www.gkket.com

0

主题

91

回帖

140

积分

新手上路

积分
140
发表于 2025-11-15 12:09:56 | 显示全部楼层
被戳中笑点 / 泪点,太真实了!
工控课堂 www.gkket.com
您需要登录后才可以回帖 登录 | 立即注册

本版积分规则

关闭

站长推荐上一条 /1 下一条

QQ|手机版|免责声明|本站介绍|工控课堂 ( 沪ICP备20008691号-1 )

GMT+8, 2025-12-22 15:38 , Processed in 0.083969 second(s), 27 queries .

Powered by Discuz! X3.5

© 2001-2025 Discuz! Team.

快速回复 返回顶部 返回列表