找回密码
 立即注册

QQ登录

只需一步,快速开始

查看: 4450|回复: 13

如何使用PLC高速计数器测量电机转速

 火.. [复制链接]
  • 打卡等级:即来则安
  • 打卡总天数:28
  • 打卡月天数:7
  • 打卡总奖励:7961
  • 最近打卡:2025-12-22 17:16:30

3317

主题

285

回帖

2万

积分

管理员

积分
24106
发表于 2020-2-6 20:31:50 | 显示全部楼层 |阅读模式
通过与电动机同轴齿轮齿条变化来测量电动机转速,电动机输出轴与齿轮的传动比=1,齿条数=12,要求测量单位:转/分钟。

主程序MAIN

程序初始化,PLC上电运行的第一个扫描周期执行一次初始化子程序SBR_0。用于程序运行的初始设置


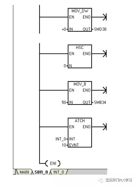
子程序SBR_0
在PLC运行的第一个扫描周期,将用于记录累加数据次数和累加数据的中间变量VB8和VD0置0
设置高速计数器HC0的控制字节SMB37,用十六进制表示(16#F8),也可以用二进制表示(2#11111000)。
设置高速计数器HC0工作模式为0,单相计数输入,没有外部控制功能。
设置高速计数器HC0初始值寄存器SMD38为0。
执行HSC指令,将控制字节SMB37、初始值/预置值寄存器(SMD38/SMD42)以及工作模式写入高速计数器HC0。
设定定时中断事件的时间为50ms
定时中断事件号10和中断处理程序INT_0建立关联。
允许中断,将定时中断事件和中断处理程序连接
中断处理程序INT_0
中断处理程序每隔50ms扫描刷新一次。
采用整数加法指令,将高速计数器HC0的计数当前值(32位)和累加数据相加一次。用于数据的累加。

采用整数递增指令,记录累加次数。
执行HSC指令,在这里执行的目的,是将初始值寄存器SMD38(0)再次写入高速计数器HC0,使计数当前值为0,以便下个定时采样。

当累加数据次数等于32次,子程序中网络2中程序执行。
采用除法指令,计算32次的累加数据平均值。

将平均值转换成测量单位:转/分,转换后的数据送入双字VD4。
将平均值转换成字数据,送入字VW10中。VW10中的数据就是电机速度值。之所以转换,是因为在程序中一般要求以字的概念存在。

将记录累加数据次数的字节VB6中数据置0。用于下一次开始时,从新开始累加。
将用于累叫数据的中间变量VD4置0。

本帖子中包含更多资源

您需要 登录 才可以下载或查看,没有账号?立即注册

×
工控课堂 www.gkket.com

0

主题

85

回帖

374

积分

注册会员

积分
374
发表于 2020-2-6 20:31:50 | 显示全部楼层
真是难得给力的帖子啊。
工控课堂 www.gkket.com

0

主题

556

回帖

1086

积分

中级会员

积分
1086
发表于 2020-3-3 11:24:18 | 显示全部楼层
强烈支持楼主ing……
工控课堂 www.gkket.com

0

主题

123

回帖

434

积分

注册会员

积分
434
发表于 2020-11-12 16:58:32 | 显示全部楼层
好东西一定要看看!
工控课堂 www.gkket.com

0

主题

129

回帖

380

积分

注册会员

积分
380
发表于 2025-11-16 15:54:33 | 显示全部楼层
笑不活了,评论区比正文还精彩
已转发给朋友,一起快乐一下
工控课堂 www.gkket.com

0

主题

95

回帖

373

积分

注册会员

积分
373
发表于 2025-11-16 16:00:58 | 显示全部楼层
同款经历!简直是世另我
工控课堂 www.gkket.com

0

主题

251

回帖

484

积分

注册会员

积分
484
发表于 2025-11-16 16:01:11 | 显示全部楼层
救命!这回复笑到我捶桌,必须置顶~
工控课堂 www.gkket.com

0

主题

90

回帖

133

积分

新手上路

积分
133
发表于 2025-11-16 16:03:56 | 显示全部楼层
谁懂啊!这内容我能循环看十遍
工控课堂 www.gkket.com

0

主题

215

回帖

847

积分

中级会员

积分
847
发表于 2025-11-16 16:05:00 | 显示全部楼层
赞同 + 10086,完全说出了我的想法!
工控课堂 www.gkket.com

0

主题

92

回帖

140

积分

新手上路

积分
140
发表于 2025-11-16 16:05:27 | 显示全部楼层
原来还有这种操作,长见识了!
工控课堂 www.gkket.com
您需要登录后才可以回帖 登录 | 立即注册

本版积分规则

关闭

站长推荐上一条 /1 下一条

QQ|手机版|免责声明|本站介绍|工控课堂 ( 沪ICP备20008691号-1 )

GMT+8, 2025-12-22 20:56 , Processed in 0.245708 second(s), 26 queries .

Powered by Discuz! X3.5

© 2001-2025 Discuz! Team.

快速回复 返回顶部 返回列表