找回密码
 立即注册

QQ登录

只需一步,快速开始

查看: 4388|回复: 13

搞定学会这几个PLC接线技巧,少走2年弯路

 火.. [复制链接]
  • 打卡等级:即来则安
  • 打卡总天数:29
  • 打卡月天数:1
  • 打卡总奖励:7791
  • 最近打卡:2025-12-13 17:25:16

2540

主题

1355

回帖

2万

积分

管理员

积分
21304
发表于 2020-2-24 20:31:20 | 显示全部楼层 |阅读模式
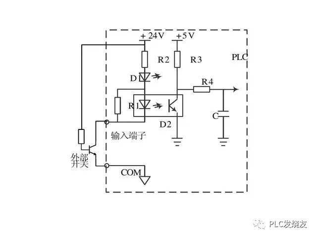
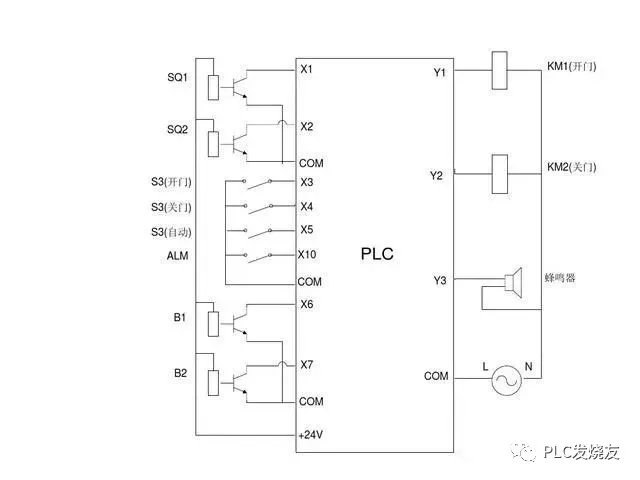
PLC自动化控制电气自动化和智能化控制中应用相当的广泛,电力作业人员都知道,PLC的自动化控制除了需要输入既定的程序外,还有要对PLC本身进行输入端口和输出端口的接线,只有PLC的程序指令正确,输入端口和输出端口接线正确,PLC才能自动化控制,电工老师傅都知道,PLC既可以接受开关量控制也可以接受模拟量控制,二者是可以相互转换的,今天我们就重点来看看PLC的外部接线以及开关量信号和模拟量信号是如何转换的:













本帖子中包含更多资源

您需要 登录 才可以下载或查看,没有账号?立即注册

×
工控课堂 www.gkket.com

0

主题

138

回帖

524

积分

中级会员

积分
524
发表于 2020-2-24 20:35:19 | 显示全部楼层
无私奉献,好工控人,32个赞送给你!!
工控课堂 www.gkket.com

0

主题

556

回帖

1086

积分

中级会员

积分
1086
发表于 2020-3-3 10:49:50 | 显示全部楼层
强烈支持楼主ing……
工控课堂 www.gkket.com
  • 打卡等级:即来则安
  • 打卡总天数:29
  • 打卡月天数:1
  • 打卡总奖励:7791
  • 最近打卡:2025-12-13 17:25:16

2540

主题

1355

回帖

2万

积分

管理员

积分
21304
 楼主| 发表于 2020-10-19 12:27:01 | 显示全部楼层
党的好公民,人民的好公仆。。。
工控课堂 www.gkket.com

0

主题

1451

回帖

4571

积分

金牌会员

积分
4571
发表于 2025-11-14 20:07:58 | 显示全部楼层
原来还有这种操作,长见识了!
工控课堂 www.gkket.com

0

主题

88

回帖

127

积分

新手上路

积分
127
发表于 2025-11-14 23:51:29 | 显示全部楼层
内容太顶了!疯狂点赞,已默默收藏~
工控课堂 www.gkket.com

0

主题

103

回帖

160

积分

新手上路

积分
160
发表于 2025-11-16 02:42:25 | 显示全部楼层
路过混个脸熟,顺便为优质内容打 call~
工控课堂 www.gkket.com

0

主题

126

回帖

342

积分

注册会员

积分
342
发表于 2025-11-17 16:05:59 | 显示全部楼层
水贴也要有仪式感,我先来打卡~
工控课堂 www.gkket.com

0

主题

251

回帖

484

积分

注册会员

积分
484
发表于 2025-11-17 22:50:29 | 显示全部楼层
浅评一下:内容优质,值得推荐~
工控课堂 www.gkket.com

0

主题

103

回帖

159

积分

新手上路

积分
159
发表于 2025-11-17 22:58:45 | 显示全部楼层
楼主太会说了,字字句句都在理
工控课堂 www.gkket.com
您需要登录后才可以回帖 登录 | 立即注册

本版积分规则

关闭

站长推荐上一条 /1 下一条

QQ|手机版|免责声明|本站介绍|工控课堂 ( 沪ICP备20008691号-1 )

GMT+8, 2025-12-22 20:39 , Processed in 0.640453 second(s), 27 queries .

Powered by Discuz! X3.5

© 2001-2025 Discuz! Team.

快速回复 返回顶部 返回列表