找回密码
 立即注册

QQ登录

只需一步,快速开始

工控课堂 首页 工控文库变频器学习

变频器学习

变频器制动电阻开路会影响制动吗?
变频器制动电阻开路会影响制动吗?
变频器制动电阻开路会影响变频器的被驱动机械负载的制动。因为制动电阻开路了,此时加载在制动电阻器两端的电能无法被释放,相当于没有这个制动功能了。 这里简单介绍一下变频器制动电阻的作用,制动电阻器也俗称刹 ...
2022-12-13 20:38
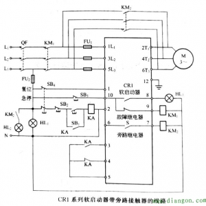
软启动器旁路接触器如何判断?
软启动器旁路接触器如何判断?
一些软启动器需要配置一个外置旁路的交流接触器,来实现软启动器正常启动后的工作,此时电机运行完全靠交流接触器承担。判断旁路交流接触器好坏,可以看接触器的线圈两端是否有正常的工作电压,一般旁路交流接触器线 ...
2022-12-13 20:36
西门子v20变频器怎样实现端子增速、减速?
设置方式还是很简单的,西门子V20变频器实现端子调频方式与之有关的是两个参数1P1000频率设定值选择,2P701数字量输入功能配置。第一个参数是V20变频器频率来源的选择,常见有模拟量、固定频率、RS485 上的 USS/MODBU ...
2022-12-13 20:35
变频器省钱修理的一个案例
一台阿尔法ALPHA2000 2.2kW变频器,运行中电源开关跳闸,无法合闸运行,送修。测量R、T、S端子电阻,T、S端子间短路、S、P,T、P之间短路,S、N,T、N之间断路。用户声明,贵了不修,只愿出到300元左右的修复费,修 ...
2022-12-13 20:33
测量无问题的IGBT模块,一定是好模块吗?
本篇文章我们谈一谈IGBT模块的原理和测量、判断。本篇文章本文只是论述由单只IGBT管子或双管做成的逆变模块,及其有关测量和判断好坏的方法。IPM模块不在本文讨论内容之内。 场效应管子有开关速度快、电压控制的优 ...
2022-12-13 20:32
西门子变频器正反转控制接线与参数设置
西门子MM440变频器控制电机正反转接线图及参数设置1.变频器恢复出厂设置:P0010=30、P0970=1.(大概三分钟)2.电机参数设置:P0304、P0305、P0307、P0308、P0310、P0311(根据电机名牌输入)3.设置数字输入控制参数:P ...
2022-12-13 20:31
富士变频器故障代码大全_富士变频器常见故障及判断
富士低压通用变频器在发生保护动作及报错误时,不管是相关的工作人员还是技术人员,首先应该参照该变频器的说明进行判断和处理,下面,电工学习网小编带大家看看富士变频器的常见故障和判断方法,希望对大家有用:(1 ...
2022-12-13 20:30
变频器过电流跳闸与过载跳闸的原因有哪些?
有关变频器跳闸的原因,变频器过电流跳闸与过载跳闸的原因分析,变频器的过电流跳闸包括短路故障、轻载过电流、重载过电流、升速或降速中过电流等。变频器跳闸的原因变频器的过电流跳闸又分短路故障、运行过程中跳闸 ...
2022-12-4 21:07
变频器过电流跳闸与过载跳闸的原因与区别
有关变频器过电流跳闸与过载跳闸的原因,过电流跳闸和过载跳闸的区别,保护对象不同,电流的变化率不同,过载流跳闸原因。一、过电流跳闸和过载跳闸的区别过载也一定过电流,变频器为什么要把过电流和过载分开呢?主 ...
2022-12-4 21:05
断路器老跳闸怎么办,断路器跳闸三个因素
有关断路器老跳闸的问题,断路器正常,使用电器时老跳闸,这里从三个因素不分析断路器发生频繁跳闸的原因,有遇到这个问题的朋友参考下。断路器老跳闸的问题问题:断路器正常,使用电器时老跳闸。原因:1、电器设备 ...
2022-12-4 21:04
变频器柜短路跳闸故障怎么办,变频器短路跳闸原因分析
有关变频器柜短路跳闸故障的处理方法,变频器柜短路跳闸的故障经过,变频器柜短路跳闸的检查情况,变频器柜短路跳闸的原因,送电时欠电压跳闸原因及防范措施等。变频器柜短路跳闸一、变频器柜短路跳闸的故障经过某厂 ...
2022-12-4 21:01
变频器低电压跳闸怎么办?变频器跳闸原因分析
有关变频器低电压跳闸的问题,变频器低电压跳闸怎么办,这个低电压是指中间直流回路的低电压,二种情况:电源输入侧低电压与负载侧的低电压,变频器维修低电压跳闸的解决方法。变频器低电压跳闸的问题参考图:变频器 ...
2022-12-4 20:59
abb变频器柜跳闸怎么办?abb变频器柜跳闸预防措施
有关abb变频器柜短路跳闸的原因,送电时欠电压跳闸原因,abb变频器跳闸防范措施,abb变频器内快熔完好,说明其逆变回路无短路故障,坚持abb变频器柜周围环境清洁,防止异物进入。abb变频器柜跳闸一、短路跳闸的原因a ...
2022-12-4 10:20
变频器低电压跳闸的原因与解决方法
有关变频器低电压跳闸的原因,包括来自电源输入侧的低电压与来自负载侧的低电压,变频器低电压跳闸解决方法,解决变频器低电压跳闸问题要掌握的两个关键点。变频器低电压跳闸变频器低电压主要是指中间直流回路的低电 ...
2022-12-4 10:00
常见的微电机类型有哪些
微电机类型微电机分为直流电机、交流电机、自整角电机、步进电机、旋转变压器、轴角编码器、交直流两用电机、测速发电机、感应同步器、直线电机、压电电机、电机机组和其他特种电机等 13 大类。1、无刷直流电机它是 ...
2022-11-27 10:47
热门文章
关闭

站长推荐上一条 /1 下一条

QQ|手机版|免责声明|本站介绍|工控课堂 ( 沪ICP备20008691号-1 )

GMT+8, 2025-12-23 05:33 , Processed in 0.070395 second(s), 14 queries .

Powered by Discuz! X3.5

© 2001-2025 Discuz! Team.

返回顶部